Design and decor of the bathroom

Bathroom in the country: decoration, arrangement and design options

Bathroom in the country: decoration, arrangement and design options
Content
  1. Features
  2. Finish options
  3. Stylistic solutions
  4. Colors
  5. How to equip?
  6. Beautiful examples of the interior

Once the word “summer residence” was associated with field work in the spring, harvesting in the fall, constant watering and weeding in the summer. Times are changing, and today country houses are turning into vacation spots where you can enjoy peace and quiet. Summer residents with pleasure come here not only in the summer, but also in the cold season.

However, spoiled citizens find it difficult to do there without basic amenities like a bathroom. Therefore, the most active lovers of country recreation should familiarize themselves with the idea of ​​arranging a bathroom in a country house.

Features

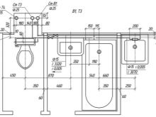
Before starting construction work, you should create a project for the future bathroom. This can be done with the help of a qualified specialist, or independently. To equip the bathroom, you should choose a separate room or a small pantry. The last idea is suitable if you plan to install a shower box.

When planning, you should take into account the number of storeys of the house, the number of residents and possible guests. If noisy companies often gather in a country house, it is worth considering the layout of two bathrooms so as not to hamper family members.

As a rule, a bathroom in the country is planned taking into account the following features.

  • Small families of 1-3 people have a spacious bathroom with a bathroom, a washing machine, drawers and a clothes dryer. The room itself should be located near the living room. And to make the bathroom comfortable to use, you should make two exits in it. One leads into the room, the second into the corridor.
  • If a summer house accommodates 5 family members and invited guests, It is worth considering the design of two bathrooms. The guest room is located on the first floor, the host is on the second.
  • If the bathhouse is not equipped on the territory of the siteIt’s worth thinking about installing a sauna directly in the house. Its not necessary to do big. Enough to hold two people. It is important that the decoration is made of natural wood. Woody aroma is good for health and has a relaxing effect.

If you don’t want to bother with the “urban” version of the bath and you want something more modern than a sauna, you should take a closer look to modern hydroboxes. Changing the temperature regimes is performed automatically, which allows you to take not only ordinary water procedures, but also arrange a contrast shower.

Finish options

In order to be comfortable in the bathroom, you should pre-select finishing materials. Construction stores offer a large selection of cladding, a beginner is no wonder and confused. But experts come to the rescue who reveal the secrets of successful design.

  • A classic material for the design of bathrooms is considered ceramic tile. It is distinguished by practicality, durability and unpretentiousness in care. The tiles blend seamlessly with wood panels, plastered or painted walls.
  • Plastic is inexpensive, it’s easy to work with it. It is practical to use, easy to clean, and a variety of textures allows you to create a cozy interior.
  • Natural wood gives a pleasant aroma, but it is detrimental to moisture. Therefore, before finishing work, the boards should be soaked with special means that protect the tree from decay and fungus. But despite these precautions, it will be necessary to regularly change the board.
  • Wild stone is resistant to temperature extremes, practical and durable. They can veneer all the walls of the bathroom or focus on one of them.

For ceiling decoration, it is worth using plastic ceiling panels or a stretch film. If the walls will be decorated with wooden panels, the ceiling should also be finished with a clapboard made of wood.

Stylistic solutions

Before choosing a finish, you should decide on the style of the future bathroom. In country houses it is popular ethnic style with its organic combination of wood and stone. The idea fits perfectly into the interior of a country house and emphasizes the notorious proximity to nature. The chosen solution is complemented by wooden fittings, wicker laundry baskets and rugs made of coarse fabric. For provence warm pastel colors diluted with floral ornaments are characteristic. In this case, the lining is made of natural materials.

The classic solution is a combination of ceramic tiles of any light shade and massive furniture made of natural wood. As decoration, moldings or stucco molding are used.

Concise minimalism provides for the placement of the most necessary items, which significantly frees up the space of the bathroom. Finishing is done with glass and plastic, and metal fittings set bright accents.

For style modern the presence of a large number of mirrors and spotlights is characteristic. It’s important not to overdo it. Mirrors should be located so as not to interfere with a comfortable rest. And the lighting should be dim so that nothing distracts from a well-deserved rest.

Colors

For the bathrooms in country houses, all shades of natural wood are ideal. This creates a so-called rustic setting that promotes rest and relaxation. It is not forbidden to design bathrooms in any fashionable colors. Welcome marine motives, “Marine” color palette (dark blue, blue, turquoise), restrained shades of gray and brown tones.

When choosing a shade for a rustic bathroom, remember that cold colors have a relaxing effect, while warm colors give a boost of vigor. Designers advise to avoid saturated tones and bright lighting, since the bathroom is designed to relax after urban everyday life or work on a summer cottage.

How to equip?

After planning the main points, you can begin construction work. First you need to check the reliability of the floors and strengthen them. As a rule, ceilings are strengthened by increasing the cross-section of the beams and reduce the distance between them. The floor level should be lowered 10 cm below its level in other rooms.

A rough flooring is arranged for the floor in the bathroom, a waterproofing layer is laid and a screed for tiles is poured. Then they design the location of the plumbing, draw up a plan for the placement of water and sewer pipes, think over the drain system.

The best option for a drainage system is a dry drain drain. This element is a plastic float that closes the drain hole after water drainage. It prevents the accumulation of liquid and protects the room from the unpleasant odor from the sewer. In order to mount such a drain, the floor should be laid under a slope in its direction.

For the plumbing device, such elements as a pump, boiler, collectors and cleaning devices are taken into account. The plan should reflect the distance between them. Pipes are laid in series or with a collector connection. In the first case, water is supplied through the main pipes, and a tee is installed near each consumption point. The system is simple, but inconvenient for cottages with a large number of residents.

A collector connection involves piping from the source to each point of consumption without pressure loss. This option is used for large country houses.

Any version of the water supply system includes several mandatory details.

  • Water source (well or well).
  • Pump equipment. Pipes are laid underground to the pump, and a check valve is installed immediately before the pipes and water intake are connected, which prevents water from returning.
  • Accumulator necessary for the accumulation of water.
  • A check valve is screwed onto the tee. This device allows you to use one pipe for the needs of residents, and the other for technical work.
  • Filtration system for pipe with industrial water.
  • Teeseparating water into cold and boiling water.
  • Cold water pipe connects to the appropriate collector. Shut-off valves for stand-alone consumption points should be installed.
  • Hot water pipe connects to a water heater.
  • From the water heater, the hot water pipe is connected to the collector, from which water flows through the entire water supply system.

After the water supply system, a sewage system should be equipped.

  • The necessary parameters for its arrangement should be taken from SNiPs, since this documentation provides for the creation of a sewage system without violating building and environmental standards.
  • The distance from the cesspool to the water source must be at least 30 m, and the pit volume should be calculated taking into account the needs of one person per day (150-180 liters).
  • Sewer pipes are laid down slope towards the sewer (about half a centimeter per meter of pipe).

Pipes for water supply and sewage can be copper, steel or polypropylene. The former are highly resistant to heat, they are not afraid of temperature changes, but they are not cheap. Steel is durable and not afraid of any mechanical influences, but only an experienced craftsman can cut the threads or solder steel pipes.

Polypropylene pipes do not oxidize from constant exposure to water.Installation is simple, you do not need to check their connections, so you can immediately hide them under the finish. But to connect them, you need an electric welding machine.

Besides, It is important to take care of the waterproofing of the bathroom. You can treat the surface with special mixtures that form a protective film, or lay the roll material. At the same time, the material is overlapped so that water does not leak through the joints.

After that, insulation and reinforcing mesh are laid on the floor, and then a concrete screed is poured. At the final stage, the ventilation of the bathroom is equipped. To do this, two pipes are installed along the perimeter of the ceiling, along which air is drawn and supplied. At the corners in each of the pipes make funnels. One is closed by a grill, the second is equipped with a fan.

This is how the bathroom is arranged in the country, regardless of whether it will be heated or not.

Beautiful examples of the interior

Wood finish, dim light and muted tones. The corner version of the bathtub frees up space for a washstand, cabinet and other necessary items. The best combination for a bathroom in a private house.

Wooden surfaces, ceramic tiles, modern plumbing - and all in a relatively small space. An interesting solution for owners of small country houses.

Wood paneling is organically combined with a piece of urban "civilization" - ceramic tiles and a snow-white bathtub. An original idea for contrast lovers.

Write a comment
Information provided for reference purposes. Do not self-medicate. For health, always consult with a specialist.

Fashion

beauty

Relaxation